Prepare for the NCARB ARE 5.0 Project Development and Documentation Exam exam with our extensive collection of questions and answers. These practice Q&A are updated according to the latest syllabus, providing you with the tools needed to review and test your knowledge.
QA4Exam focus on the latest syllabus and exam objectives, our practice Q&A are designed to help you identify key topics and solidify your understanding. By focusing on the core curriculum, These Questions & Answers helps you cover all the essential topics, ensuring you're well-prepared for every section of the exam. Each question comes with a detailed explanation, offering valuable insights and helping you to learn from your mistakes. Whether you're looking to assess your progress or dive deeper into complex topics, our updated Q&A will provide the support you need to confidently approach the NCARB PDD exam and achieve success.
Refer to the exhibit.

Refer to the exhibit.
What is the horizontal member indicated by the arrow in the wall-floor assembly?
The arrow in the wall-floor assembly indicates a horizontal structural member attached to a wall, used to support the end of a floor joist. This is called a ledger.
Ledger: Typically a dimensional lumber or engineered wood member fastened to a wall that supports floor framing members (joists).
Fire block: Installed to limit fire spread in concealed spaces---often mid-wall or mid-stud cavity, not in this floor-to-wall position.
Girt: A horizontal framing member in a wall, usually in steel-frame or post-frame construction, not in conventional wood framing for floors.
Lateral shear plate: A metal plate for shear transfer, not applicable here.
PDD Reference:
ARE 5.0 PDD ''Structural Systems---Wood framing details''
IBC 2308.4---Floor framing requirements
AWC (American Wood Council) ''Wood Frame Construction Manual'' Ledger attachment details
Which of the following is an advantage of using a glycol-cooled air conditioning unit for a computer room?
Glycol-cooled air conditioning systems use a glycol-water mixture as a secondary coolant instead of plain water. Glycol has lower freezing point and better heat transfer properties in certain conditions.
Advantages include:
Longer piping runs without freezing risk, allowing the chiller or cooling unit to be located further away from the computer room, useful for flexible building layouts.
Glycol prevents freezing in cold climates or exposed pipes.
It does not inherently reduce heat exhausted or is necessarily more sustainable than water cooling.
Glycol is generally more expensive than water.
Therefore, the primary advantage is the ability to locate the cooling unit farther from the space being cooled.
NCARB ARE 5.0 Review Manual, Mechanical Systems chapter
HVAC system design manuals
ASHRAE guidelines on computer room cooling and chilled water systems
A project located in a rural area without municipal sewer access will most likely require:
Where no public sewer is available, on-site wastewater treatment (septic tank + leach field) is required. This supports Objective 3.2, considering utility systems and site limitations.
Given the information below, which of the following is the cost of 1,850 sq. ft. of brick veneer?
Cost of brick -- $500 per 1,000 brick
Cost of masonry cement, sand, etc. -- $160 per 1,000 brick
Cost of labor -- $675 per 1,000 brick
680 bricks per 100 sq. ft.
5% waste of material
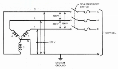
Refer to the exhibit.

Refer to the exhibit.
What set of conductors should the building fluorescent Lighting be connected to?
Understanding the Diagram
The diagram shows a 480Y/277V three-phase, four-wire wye-connected system with a neutral (N) and system ground.
480 V = Voltage between any two phase conductors (line-to-line)
277 V = Voltage between any one phase conductor and neutral (line-to-neutral)
Fluorescent Lighting Voltage Requirements
Standard commercial fluorescent lighting systems are typically designed for 277 V operation in the U.S. (in buildings with a 480Y/277V system).
To achieve 277 V, you connect one phase conductor (A, B, or C) to Neutral (N).
This is a single-phase line-to-neutral connection.
Which Conductors to Use?
In the given options, the correct pair must give 277 V.
C, N 277 V line-to-neutral Correct for fluorescent lighting.
Other options produce different results:
A, B = 480 V (line-to-line) --- too high for fluorescent ballasts.
C, A, B = all three phases --- used for three-phase loads, not lighting.
C, A, N --- would give two circuits, but includes extra phase unnecessarily for single-phase lighting.
NCARB ARE 5.0 PDD Study Guide Reference:
Content Area: Electrical Systems --- Power Distribution and Circuiting for Lighting
Source Reference:
Electrical Systems for Architects --- Fluorescent lighting voltage selection
MEEB (Mechanical and Electrical Equipment for Buildings) --- Chapter on Electrical Service and Lighting Systems
NEC (National Electrical Code) --- Voltage to ground for wye-connected systems
Key Point: For a 480Y/277V wye system, fluorescent lighting should be connected from any phase to neutral for 277 V operation.
Full Exam Access, Actual Exam Questions, Validated Answers, Anytime Anywhere, No Download Limits, No Practice Limits
Get All 100 Questions & Answers